Bom dia Prezados,
Sou novo relativamente ao Fotovoltaico, pretendo preencher uma folha de calculo com os dados do painel e do inversor.
Tenho dificuldade em extrair os dados dos datesheet dos fabricantes que vai em anexo, para preencher a folha com os seguintes dados:
Painel
Coeficiente tensão ...
A pesquisa encontrou 145 resultados
- 01 dez 2023, 10:52
- Fórum: Energia Fotovoltaica
- Tópico: Interpretação da Ficha técnica
- Respostas: 0
- Visualizações: 3786
- 20 abr 2021, 12:06
- Fórum: Dúvidas
- Tópico: Dimensionamento Quadros Eléctricos - Coeficiente de Simultaniedade
- Respostas: 3
- Visualizações: 1342
Dimensionamento Quadros Eléctricos - Coeficiente de Simultaniedade
Bom dia caros Amigos,
Estou a fachar o meu primeiro projecto de um edifício de abitação de 3 pisos e tenho a seguinte questão:
O edifício é constituído por 3 piso cada piso possui 5 apartamentos o que faz um toltal de 15 apartamentos.
Para cada Piso será previsto um quadro eletrico e um quadro ...
Estou a fachar o meu primeiro projecto de um edifício de abitação de 3 pisos e tenho a seguinte questão:
O edifício é constituído por 3 piso cada piso possui 5 apartamentos o que faz um toltal de 15 apartamentos.
Para cada Piso será previsto um quadro eletrico e um quadro ...
- 05 fev 2021, 08:47
- Fórum: Dúvidas
- Tópico: PT Aéreo 250KVA
- Respostas: 17
- Visualizações: 6133
Re: PT Aéreo 250KVA
Caros Amigos,
Fiz as alterações sugeridas, e o diagrama ficou assim:
Fiz as alterações sugeridas, e o diagrama ficou assim:
Cpts.
- 05 fev 2021, 07:18
- Fórum: Dúvidas
- Tópico: PT Aéreo 250KVA
- Respostas: 17
- Visualizações: 6133
Re: PT Aéreo 250KVA
Tem que seguir o projecto tipo de um PT AI.
Poste 14 Tp4. Travessa HPT4. Interruptor seccionador. Transformador colocado na ferragem de suporte (cadeira). DSTs montados na cuba do transformador. Ligação do transformador ao quadro feita em cabo cu de 70 ( 2 por fase ) ou em alumínio ( lxs 95 dois ...
- 05 fev 2021, 07:17
- Fórum: Dúvidas
- Tópico: PT Aéreo 250KVA
- Respostas: 17
- Visualizações: 6133
Re: PT Aéreo 250KVA
Imagino que não seja o responsável por executar isso dessa forma. Cabo armado é para enterrar, se não vai ficar enterrado não deve ser armado.
Também essa designação: LXAV 3x[1x185]+LXAV 1x95, nunca vi.
Por outro lado, o QGBT (Quadro Geral de Baixa Tensão) é o quadro que está imediatamente depois ...
- 04 fev 2021, 21:38
- Fórum: Dúvidas
- Tópico: PT Aéreo 250KVA
- Respostas: 17
- Visualizações: 6133
Re: PT Aéreo 250KVA
não pode...
A ligação do transformador ao quadro não pode ser com esse cabo. Num Pt aereo tipo AI, o projecto tipo recomenda dois cabos de cobre 70mm em paralelo por fase, porém é pratica corrente fazer-se em cabo LXS de 95(2 condutores por fase e dois para o neutro).
Repara que este cabo vai ser ...
- 04 fev 2021, 09:13
- Fórum: Dúvidas
- Tópico: PT Aéreo 250KVA
- Respostas: 17
- Visualizações: 6133
Re: PT Aéreo 250KVA
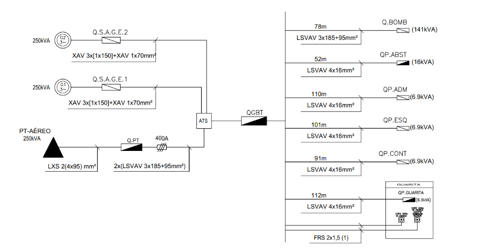
Caros amigos,
Agradeço a todos pelas ajudas.
Aproveito para partilhar o Diagrama em BT.
Quem tiver algum comentário sinta-se confortável em fazer.
Agradeço a todos pelas ajudas.
Aproveito para partilhar o Diagrama em BT.
Quem tiver algum comentário sinta-se confortável em fazer.
Cpts.
- 03 fev 2021, 11:06
- Fórum: Dúvidas
- Tópico: Dimensionamento - 3x(LVAV 3x185+95)
- Respostas: 7
- Visualizações: 3261
Re: Dimensionamento - 3x(LVAV 3x185+95)
Se estamos a trabalhar com o RSRDEEBT e não com as RTIEBT a corrente admissível de 355A para o cabo LVAV de 3x185+95 já faz sentido:
Q3.9.PNG
Em relação ao cálculo, essa folha de cálculo não tem os factores de correcção explícitos, sendo assim, a diferença está nos factores de correcção. Por ...
- 03 fev 2021, 08:04
- Fórum: Dúvidas
- Tópico: Dimensionamento - 3x(LVAV 3x185+95)
- Respostas: 7
- Visualizações: 3261
Re: Dimensionamento - 3x(LVAV 3x185+95)
Não sei que tabela é essa onde Iz para o cabo LVAV 3x185+95 é 355A. A mim, a partir do "QUADRO 52-C30" dá-me 285A.
Q52-C30.PNG
De qualquer forma, acho que esse valor deveria ser afectado, pelo menos, do factor de correcção para agrupamento de cabos enterrados, retirado do Quadro 52-E2. Então a ...
- 02 fev 2021, 17:52
- Fórum: Dúvidas
- Tópico: Dimensionamento - 3x(LVAV 3x185+95)
- Respostas: 7
- Visualizações: 3261
Dimensionamento - 3x(LVAV 3x185+95)
Boa Tarde Amigos,
Alguem pode ajudar a entender como achar o Iz do cabo 3x(LVAV 3x185+95)?
Por exemplo para um cabo LVAV 3x185+95 podemos achar a Iz pela tabela que é 355A.
Para um cabo 3x(LVAV 3x185+95), devemos multiplicar o valor Iz por 3? Iz= 355*3 = 1065A
Recebi um projecto onde para o cabo ...
Alguem pode ajudar a entender como achar o Iz do cabo 3x(LVAV 3x185+95)?
Por exemplo para um cabo LVAV 3x185+95 podemos achar a Iz pela tabela que é 355A.
Para um cabo 3x(LVAV 3x185+95), devemos multiplicar o valor Iz por 3? Iz= 355*3 = 1065A
Recebi um projecto onde para o cabo ...
- 01 fev 2021, 21:56
- Fórum: Dúvidas
- Tópico: PT Aéreo 250KVA
- Respostas: 17
- Visualizações: 6133
Re: PT Aéreo 250KVA
Não esquecer no QGBT " o toroidal" para as baterias de condensadores.
Atenção á potencia contratada, pois na prática deverá de ser de 60 a 70%, pode contratar 125 KVA 50% da do transformador e no futuro se ultrapassar a EDP alterará.
Tem 6 meses grátis de energia reativa . Depois deve estudar os ...
- 01 fev 2021, 21:53
- Fórum: Dúvidas
- Tópico: PT Aéreo 250KVA
- Respostas: 17
- Visualizações: 6133
Re: PT Aéreo 250KVA
Pretendo colocar no quadro do PT apenas um disjuntor. Para alimentar o QGBT.arcturus Escreveu: 01 fev 2021, 13:11 Certo. Deves representar no esquema, o quadro do PT e a respectiva protecção do cabo (provavelmente fusiveis de 250 A) No quadro do PT, ocupas apenas um dos triblocos de saída, ficando os restantes como reserva
Cpts
- 01 fev 2021, 08:27
- Fórum: Dúvidas
- Tópico: PT Aéreo 250KVA
- Respostas: 17
- Visualizações: 6133
Re: PT Aéreo 250KVA
Pretendo, fazer a distribuição de acordo ao anexo.Duzia12 Escreveu: 31 jan 2021, 12:11 O PT é normalizado já tem um quadro geral e apenas pode sair um cabo a alimentar o QGBT
Cpts.
- 31 jan 2021, 11:14
- Fórum: Dúvidas
- Tópico: PT Aéreo 250KVA
- Respostas: 17
- Visualizações: 6133
Re: PT Aéreo 250KVA
Salvo melhor opinião, a mim fazia-me mais sentido utilizar apenas uma das saídas do Quadro do PT para alimentar um quadro com barramentos junto ao gerador e ao inversor. Nesse quadro de barrramentos, shuntava os cabos para o inversor com os cabos de saída para um QGBT a criar aí junto ao gerador ...
- 30 jan 2021, 23:56
- Fórum: Dúvidas
- Tópico: PT Aéreo 250KVA
- Respostas: 17
- Visualizações: 6133
PT Aéreo 250KVA
Boa noite amigos,
Estou a desenvolver o meu primeiro projeto com PT Aéreo de 250kVA.
Pretendo projetar o PT Aéreo com o QGBT junto do posto em betão.
Terei um grupo gerador de 250kVA, posso instalar o ATS no interior do QGBT o mesmo vai alimentar 4 quadros?
Cpts.
Estou a desenvolver o meu primeiro projeto com PT Aéreo de 250kVA.
Pretendo projetar o PT Aéreo com o QGBT junto do posto em betão.
Terei um grupo gerador de 250kVA, posso instalar o ATS no interior do QGBT o mesmo vai alimentar 4 quadros?
Cpts.